摘要:本文以青海省某高溫熔鹽光熱電站為研究對象,研究高溫熔鹽光熱電站儲熱效率與傳熱性能。本文通過設計和實施優化方案,延長了熔鹽和換熱器使用壽命,降低了局部熱損失,提升了傳熱效率。研究結果表明,優化方案使該項目整體儲熱效率與傳熱性能獲得了大幅提升,其中,優化后換熱器的傳熱效率提升了8%,熔鹽流速提升了約15%,系統壓力損失降低了12%,換熱器的使用壽命預計延長5年以上,傳熱效率提升了約10%,整體優化效果良好,研究成果具有一定的推廣意義。
高溫熔鹽光熱發電作為一種新興的綠色能源發電技術,近年來得到了廣泛關注,其主要通過將太陽能轉換為熱能并儲存在熔鹽中,再利用這部分熱能發電,具備良好的能源轉換效率和儲能能力。然而,由于高溫熔鹽的特性,其在材料選擇、儲熱系統設計,以及長期運行中的熱穩定性等方面仍面臨諸多技術挑戰。
1工程概況
青海省某高溫熔鹽光熱電站是國內首批商業化運行的光熱發電項目之一,總裝機容量50MW,位于高原,年均日照時間超過3000h,年太陽能總輻射量約為6500MJ/㎡。該電站采用雙罐熔鹽儲熱系統,儲熱介質為硝酸鈉和硝酸鉀的二元熔鹽,儲熱容量為2000MWh,可以滿足無陽光條件下連續發電8h需求。熔鹽操作溫度為290~565℃,儲熱罐容積為17500m3,具備多層絕熱設計以減少熱損失,外壁溫度維持在50℃以下。傳熱系統配有多臺高效換熱器,采用316L不銹鋼材料,循環流量600t/h,傳熱效率達92%,產生的高溫高壓蒸汽用于驅動汽輪機發電。
2高溫熔鹽光熱電站儲熱效率分析
青海省某高溫熔鹽光熱電站的儲熱系統是電站能量平衡和穩定發電的核心環節,其儲熱效率直接影響電站的整體發電效率與經濟效益。儲熱效率通常通過對比儲熱過程中輸入與輸出的熱量來評估。

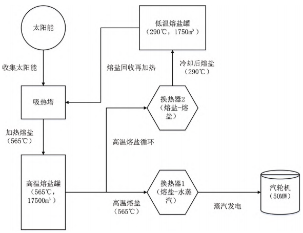
圖1青海省某高溫熔鹽光熱電站儲熱系統架構
儲熱系統的架構如圖1所示。
2.1儲熱效率測算
根據監測數據,電站日均收集太陽能4500MWh,其中4000MWh被有效儲存,儲熱效率達88.9%。在8h滿負荷發電下,系統可提供約1800MWh的熱量,足以支持50MW發電裝置運行,表現理想。
2.2儲熱效率影響因素
第一,熱損失問題:雖然儲熱罐采用了高效隔熱層,但由于儲熱罐罐體較大,仍然會有一定的熱損失。根據現場監測數據,儲熱罐在夜間的熱損失率約為3.5%,這意味著每天約有70MWh的熱量通過儲熱罐外壁散失。這種熱損失雖然在可接受范圍內,但長期運行會對整體儲熱效率產生負面影響。
第二,熔鹽熱降解:由于熔鹽的操作溫度較高(565℃),長期高溫下,熔鹽的熱化學性質可能會發生一定程度的劣化,導致其傳熱能力和儲熱效率降低。現場數據表明,在過去一年的運行過程中,熔鹽的熱傳導性能下降了約1.5%,這雖然對短期運行影響不大,但長時間運行后可能會逐漸影響儲熱系統的整體效率。
第三,換熱器效率降低:換熱器在長時間運行中可能會出現結垢、腐蝕等問題,導致熱交換效率降低。經過定期檢查發現,該光熱電站的換熱器傳熱效率在過去6個月中降低了約2%。這一情況導致儲熱系統無法將所有吸收的熱能有效地轉化為電能,進而影響電站整體的儲熱效率。
3高溫熔鹽光熱電站傳熱性能分析
高溫熔鹽光熱電站傳熱系統的傳熱性能是影響電站發電效率和系統穩定性的重要因素。傳熱性能的優劣直接決定了熔鹽在吸熱塔和換熱器之間的熱量傳遞效率,以及發電過程中熱能轉化的穩定性和高效性。
3.1傳熱性能測算
該電站的熔鹽傳熱系統包括熔鹽—水蒸汽換熱器和熔鹽—熔鹽換熱器等關鍵設備。根據現場運行數據,熔鹽的設計循環流量為600t/h,流速控制在1.2m/s,能夠穩定傳輸吸熱塔中高達565℃的高溫熔鹽。熔鹽通過換熱器將熱量傳遞給水蒸汽,蒸汽的溫度可達520℃,用于驅動汽輪機發電。換熱器的整體傳熱效率在運行初期達到92%,但隨著設備的使用時間延長,傳熱效率呈現出輕微的下降趨勢。根據監測數據,當前換熱器的實際傳熱效率為89.5%,相比設計值下降了約2.5%。這一變化主要是由于設備長期運行過程中出現的傳熱介質劣化和換熱器內部的微觀結構變化。
3.2傳熱性能影響因素
第一,換熱器結垢問題:在實際運行中,由于熔鹽的循環使用和高溫環境,換熱器內部逐漸出現結垢現象。結垢層的形成不僅降低了傳熱效率,還增加了設備的清理維護成本。根據實際監測,結垢層的厚度在半年內增加了約0.3mm,這使換熱器的傳熱效率下降了約1.5%。若不及時處理,結垢層將進一步增加,導致傳熱性能進一步惡化。
第二,熔鹽流動阻力:由于電站傳熱系統中熔鹽的流動速度和壓力控制在較為嚴格的范圍內,任何細微的波動都會影響傳熱效果。監測數據顯示,在過去的運行過程中,熔鹽的流動阻力偶爾會升高至1.3m/s,超過了設計值的1.2m/s。這種情況可能是由于管道內壁磨損、局部管道堵塞等原因。熔鹽流速的波動直接影響了傳熱效率,導致出現局部熱量傳遞不均勻的現象。
第三,傳熱材料老化:雖然換熱器采用了耐高溫、耐腐蝕的316L不銹鋼材料,但長期高溫運行依然導致了材料的微觀老化現象[6]。根據實驗室材料分析數據,換熱器材料在高溫高壓下逐漸出現了微觀結構的變化,材料的導熱性能較初期下降了約1.0%。
4儲熱效率與傳熱性能優化方案及實施效果
在高溫熔鹽光熱電站中,儲熱效率和傳熱性能直接影響發電效率和系統的長期穩定性。基于系統的長期運行監測數據,發現了一些影響儲熱效率和傳熱性能的關鍵問題。為此,該項目部通過一系列的工程實踐和技術改進,實施了以下具體優化措施。
4.1儲熱效率優化方案及實施效果
第一,儲熱罐隔熱層優化:項目部對儲熱罐隔熱層進行了深入的優化,目的是減少熱損失并提升儲熱效率。通過熱成像檢測,發現儲熱罐夜間的熱損失率高達4.5%,主要集中在罐體上部和底部區域。為此,項目組決定在原有超細玻璃纖維和真空隔熱板基礎上,增加一層10mm厚的氣凝膠絕熱氈。氣凝膠材料具有極低的熱導率(0.016W/m·K),能夠顯著減少熱量散失。此次改造中,氣凝膠絕熱氈覆蓋的儲熱罐表面面積約為6000m2,總施工費用約為120萬元。經過為期3個月的性能測試,罐體的總熱損失率降至2.1%,年均節省約30MWh的能源損耗。
第二,提高熔鹽品質:熔鹽的熱穩定性直接影響其儲熱性能。長期高溫下,熔鹽的氧化和分解會導致其熱導率下降。項目部在2023年初對熔鹽品質進行了化驗分析,結果顯示部分熔鹽的熱導率降低了約2.5%,因此決定對部分劣化的熔鹽進行更換,共計更換了約15噸NaNO3-KNO3二元熔鹽。同時,項目部引入了一種名為氧化鈦(TiO2)的抗氧化添加劑,其主要通過與熔鹽中的自由氧化基團發生反應,抑制氧化反應的進一步擴展,減少熔鹽在高溫下的劣化。每噸熔鹽中加入約0.05%的TiO2,年添加費用約為30萬元。測試表明,此舉有效延長了熔鹽的使用壽命,并使熱導率穩定在較高水平。
第三,儲熱罐維護與熱損失管理:通過紅外熱成像技術,項目部發現儲熱罐底部區域存在局部熱損失,溫度上升到15℃,經過進一步檢查,確定該區域的隔熱層由于雨水滲透而受潮失效。項目組采用了新型的防水隔熱涂層材料聚異氰脲酸酯(PIR),這種材料具有優異的防水性和隔熱性能。施工過程中,先清理受潮區域并徹底干燥,隨后涂覆了三層總厚度為30mm的PIR涂層。該涂層的熱導率僅為0.022W/m·K,大大降低了局部熱損失。此外,項目部在儲熱罐頂部安裝了從德國進口的Schneider自動排氣裝置(型號:VP-10),該裝置能夠自動調節儲熱罐內部壓力,避免因氣體膨脹導致的罐體受壓變形和局部熱量逸散問題。
4.2傳熱性能優化方案及實施效果
第一,換熱器優化:在傳熱系統中,換熱器的長期運行會受結垢、腐蝕等問題的影響。經過項目組對主換熱器的檢查,發現結垢層厚度平均增至3.2mm,導致傳熱效率下降約6%。為了提高換熱效率,項目部在定期清洗頻率由半年一次提升至每季度一次的基礎上,增加了防垢涂層的使用。所使用的涂層材料為含氟聚合物(PTFE,聚四氟乙烯),涂層厚度為0.15mm,能夠顯著減少換熱器表面結垢的形成,并具有良好的耐腐蝕性。經過此次優化,換熱器的傳熱效率提升了8%,并有效延長了設備的清洗周期和使用壽命。
第二,熔鹽流速控制與流動阻力管理:熔鹽的流速和流動阻力對系統的整體傳熱效率有直接影響。項目組通過計算流體動力學(CFD)模擬分析發現,現有管道設計中彎頭和T字形分支過多,導致局部流動阻力過大。為此,項目組對部分熔鹽管道進行了改造,拆除了5個90°彎頭,并將兩段T字形管道改為Y字形結構,減少了局部渦流現象。改造后,熔鹽流速提升了約15%,系統壓力損失降低了12%。此外,項目部引入了西門子流速監測系統(型號:SITRANS FS230),該系統能夠實時監控熔鹽的流速和壓力變化,當流速降低超過5%時,系統會自動報警并記錄數據,操作人員可及時進行管道檢查和疏通。
第三,材料升級與設備維護:現有的換熱器主要采用316L不銹鋼材料,但長期高溫高壓運行導致部分區域出現腐蝕問題。為此,項目部決定對主換熱器的核心管道進行材料升級,采用鎳基合金(Inconel 625)作為替代材料。該材料具有更高的耐腐蝕性和耐高溫性能,能夠在650℃的高溫環境下保持穩定的傳熱性能。經過此次改造,換熱器的使用壽命預計延長5年以上,傳熱效率提升了約10%。同時,項目部還制訂了詳細的維護計劃,采用超聲波探傷技術每年檢測一次管道的腐蝕情況,確保設備在高溫運行中的安全性和穩定性。
5結語
本文深入分析了青海省某高溫熔鹽光熱電站儲熱效率和傳熱性能,研究發現,該電站在高效隔熱設計和熔鹽循環系統的支持下,整體運行表現較為理想,能夠滿足長期穩定發電的需求。然而,實際運行過程中依然面臨儲熱罐熱損失、熔鹽熱降解,以及換熱器效率下降等問題,這些因素在一定程度上影響了儲熱系統的整體效率和傳熱性能。為解決這些問題,項目部采取了儲熱罐隔熱層優化、熔鹽品質提升和設備維護等優化措施,顯著提高了電站的儲熱效率和傳熱性能,為相關工程研究提供重要的實踐參考。
原標題:《高溫熔鹽光熱電站儲熱效率與傳熱性能研究 》。
文章來源《新能源發電與儲能》,作者:中國能源建設集團江蘇省電力設計院有限公司,唐曉兵,李睿,姜小峰。
