摘要:由于化石能源的消耗以及環境的惡化,各國都開始尋找新型發電技術。SCO2布雷頓循環身為新興的技術,具有臨界參數易達到、體積小、重量輕、循環效率高等優點。將布雷頓循環工質進行比較,得到SCO2是最適合布雷頓循環的。之后將SCO2布雷頓循環與朗肯循環進行比較,得到SCO2布雷頓循環與光熱發電相結合的效率更高。基于光熱發電系統,對SCO2布雷頓循環結構進行了分析比較,得到再壓縮循環既簡單又高效,適合光熱發電系統。接著在光熱發電系統中對布雷頓循環關鍵參數進行優化,從而使循環效率達到最佳。最后研究了SCO2布雷頓循環的設備,包括向心透平、離心式壓縮機和印刷電路板式換熱器,其中印刷電路板式換熱器作為一種新型換熱器,因為它的緊湊高效性等特點常被用于SCO2布雷頓循環。
01
前言
近年來,隨著環境的污染以及化石能源的消耗,各國都在努力尋找更加節能高效的新能源。其中二氧化碳(CO2)極為突出,它具有臨界參數易達到(臨界溫度30.98℃,臨界壓力7.38MPa)、安全無毒、比熱容大、能量密度高、儲量豐富、易獲取等優點。而以超臨界二氧化碳(SCO2)作為介質的布雷頓循環,具有占地面積小、設備簡單重量輕、循環熱效率高等優點,受到了大家廣泛研究。SCO2布雷頓循環與太陽能熱發電相結合,可以提高太陽能轉化效率,所以目前來說,光熱發電與SCO2布雷頓循環相結合必將成為未來的發展趨勢。
本文將從以下5部分進行介紹。第1部分將應用于布雷頓循環的介質進行比較,得到SCO2是最適合布雷頓循環的介質;第2部分基于光熱發電系統比較了SCO2布雷頓循環和水蒸氣朗肯循環、SCO2朗肯循環,得到光熱發電與SCO2布雷頓循環結合效率更高;第3部分基于光熱發電系統對SCO2布雷頓循環結構進行比較,得到再壓縮循環、中冷再壓縮循環和中冷再熱再壓縮循環效率較高,是比較適合光熱發電系統的;第4部分對基于光熱發電系統的SCO2布雷頓循環的關鍵參數進行了優化;第5部分對SCO2布雷頓循環的設備進行研究,主要包括透平、壓縮機和換熱器。
02
布雷頓循環介質

圖1簡單循環
布雷頓循環是一種以氣體為工質的循環,如圖1所示,經過定熵壓縮、定壓加熱、定熵膨脹、定壓放熱等4個過程來實現能量的高效轉化。
常見的布雷頓循環有:SCO2布雷頓循環、He布雷頓循環和空氣布雷頓循環。與后兩者相比,SCO2布雷頓循環的優勢在于SCO2在650℃就可以達到He在850℃的效率,并提供了選擇材料的靈活性[1],與空氣布雷頓循環相比大大減少了壓縮功,且循環效率可達到60%,比空氣布雷頓循環提高了10%[2]。布雷頓循環作為一種以氣體為工質的循環,一般用于制冷劑的氣體可以用做布雷頓循環的工質,為此也有選擇一些惰性氣體來進行布雷頓循環效率的比較。Uusitalo等人[3]選用了CO2、C2H6、C2H4、R116等氣體來進行布雷頓循環模擬,選擇它們主要是基于流體的臨界溫度略低于或接近壓縮機入口溫度,以確保超臨界流體能貫穿整個循環,最后得到以CO2流體為工質的中冷再壓縮循環具有最優效率。Coco-Enríquez L等人[4]選擇了CO2、N2、Xe、CH4、C2H6等5種氣體進行效率比較,得到N2的循環效率最高,CO2次之,但在提高透平入口壓力時只有CO2可使循環效率升高,其它工質均無變化。
通過在布雷頓循環中對這些工質進行效率比較,得到與大部分氣體工質相比,CO2循環效率最高,且它是一種綠色安全無毒的氣體,是其它氣體無法比擬的,所以目前布雷頓循環的工質還是CO2最佳,基于此興起了對SCO2布雷頓循環的研究。
03
光熱發電中的SCO布雷頓循環與朗肯循環比較
隨著SCO2布雷頓循環的興起,人們不免將它與之前的循環進行比較。其中最突出的就是朗肯循環,如圖2所示,由鍋爐開始進行了定壓吸熱、定熵膨脹、定壓放熱和定熵壓縮等4個過程的簡單動力循環。

圖2朗肯循環
光熱電站目前大部分都是采用的水蒸氣朗肯循環,與之相比,SCO2布雷頓循環不僅可以產生更高的循環熱效率,重量體積還會更小[5],與現有的水蒸氣朗肯循環相比較,不僅發電效率提高了6.2%~7.4%,電力成本還降低了7.8%~13.6%[6]。Hanak等人[7]得到SCO2布雷頓循環在透平入口溫度593.3℃,入口壓力24.23MPa下的凈效率損失比傳統水蒸氣朗肯循環少1%HHV,若進一步提高溫度和壓力則凈效率損失會更少,且成本低27%。曹春輝[8]建立了SCO2再壓縮布雷頓循環塔式光熱發電系統模型,得到再壓縮循環的發電系統熱效率和總熱效率分別為43.69%、25.95%,而使用水蒸氣朗肯循環時的兩個效率分別為37.85%、22.89%,可以明顯看出光熱發電系統使用再壓縮循環的效率要高。如表1,吳毅[9]和楊雪[10]也都將SCO2再壓縮布雷頓循環與水蒸氣朗肯循環進行了比較,最終得到SCO2布雷頓循環與光熱電站相結合的效率更高。

表1水蒸氣循環和SCO 2循環效率比較
前面得到SCO2作為一種優秀工質,同樣可以用于朗肯循環,為了得到更適合光熱電站的循環,同樣將SCO2朗肯循環和SCO2布雷頓循環的循環效率進行比較。已知SCO2布雷頓循環,當透平入口溫度在700℃的簡單循環效率大于44%,而更先進的再壓縮循環效率可達到51%[11]。而以SCO2為工質的太陽能朗肯循環系統的電能效率和熱效率為11.4%和36.2%[12],在最優配置下的最大循環熱效率才能達到40%[13]。張玉偉[14]搭建了SCO2太陽能朗肯循環系統,得到朗肯循環效率會隨著時間產生較大的波動,在中午時循環效率最高,可達到21.6%,在整個時間段的平均循環效率可達到約14%。向沖[15]同樣搭建了SCO2太陽能朗肯循環系統,得到在典型工況下(透平壓力從10MPa降到6.5MPa,加熱溫度為100℃)的循環總效率為20.58%。從上述數據中均可以明顯看出,SCO2布雷頓循環的效率明顯高于SCO2朗肯循環。
將SCO2布雷頓循環與水蒸氣朗肯循環和SCO2朗肯循環均進行了比較,都證明了SCO2布雷頓循環效率更高,所以SCO2布雷頓循環與光熱發電系統相結合存在優勢,既可以提高太陽能轉化效率,又能提高發電效率,是一種較優的循環。
04
基于光熱發電系統的SCO布雷頓循環結構
隨著SCO2布雷頓循環的興起,簡單循環由于換熱不均會造成回熱器的“夾點”問題,從而影響循環效率,為解決這一問題開始增加回熱器的數量,以此引出來一系列改良的循環布局。而與光熱發電相結合,也需要將各種循環結構進行比較,從而選出最合適的。
其中已知再壓縮循環不僅能產生最高的循環效率,而且同時保持結構簡單[16]。為了證明再壓縮循環最適合光熱電站,基于光熱發電系統將簡單循環、再熱循環、預壓縮循環、再壓縮循環和部分冷卻循環進行比較,得到再壓縮循環效率最高[17,18],單獨使用該循環最大熱效率可以達到52%,光熱電站系統效率可以達到40%[18]。
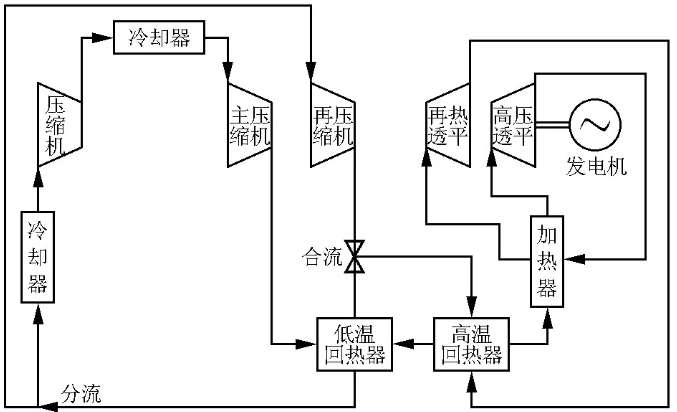
而后隨著布雷頓循環結構的一步步優化改良,出現了中冷再熱再壓縮循環結構,它在再壓縮循環的基礎上增加了壓縮機和冷卻器各一臺,雖然成本有所增加,但是循環效率也隨之增大。基于光熱發電系統將簡單循環、再壓縮循環、部分冷卻循環和中冷再壓縮循環進行比較,得到中冷再壓縮循環循環熱效率最高[19,20],在透平入口溫度850℃時達到55.2%[19],將透平入口溫度優化到730℃,并將循環和接收器效率之間達到最佳時太陽能發電效率為17.5%[20]。Wang等人[21]將再壓縮、中冷再壓縮、部分冷卻這3種循環集成到光熱發電系統中,比較它們的性能,得到循環效率從大到小依次是中冷再壓縮循環、部分冷卻循環、再壓縮循環,尤其是當壓縮機入口溫度較高時,中冷再壓縮循環和部分冷卻循環的優勢會更加明顯。王雅倩[22]建立了基于塔式光熱系統的SCO2布雷頓循環的模型,分別取各個循環的最高效率點進行比較,得到從大到小依次為:中冷再壓縮循環、再壓縮循環、部分冷卻循環、預壓縮循環、簡單循環。李佩蔚[23]則建立了簡單、預壓縮、再壓縮、部分冷卻、中冷再壓縮這5種不同形式的SCO2布雷頓循環熱力學模型,得到中冷再壓縮是最適合于塔式太陽能系統的一種循環形式。袁曉旭和張小波[24]設置了透平入口溫度550℃、透平入口壓力20MPa、主壓縮機入口溫度35℃的情況下比較了簡單、再壓縮、中冷再壓縮3種基于光熱發電的循環效率,由表2可以看出中冷再壓縮循環的供電效率最高。

表2基于光熱發電系統的3種循環比較
之后又出現了中冷再熱再壓縮循環結構,與中冷再壓縮循環相比,增加了一臺再熱透平,循環結構如圖3所示,雖然成本有所增加,但是循環效率也隨之增大。基于光熱發電系統將簡單循環、再壓縮循環、再熱再壓縮循環和中冷再壓縮循環進行比較,得到中冷再熱再壓縮循環熱效率最高,既能夠適應干冷又能達到50%以上的發電效率[25]。Mohagheghi等人[26]研究了基于光熱發電的SCO2布雷頓循環采用簡單循環、再壓縮循環、再熱再壓縮循環和中冷再熱再壓縮循環等不同結構,以循環效率最大為目標函數,對各個循環的熱力學性能進行優化,得到中冷再熱再壓縮循環不僅顯著降低了排熱的■損失,而且提高了復熱性能,表3為各個循環的關鍵參數取值以及循環效率,可以看出中冷再熱再壓縮循環效率最高。

圖3中冷再熱再壓縮循環
雖然中冷再熱再壓縮循環效率最高,但系統相對更加復雜,成本更高,而再壓縮相對來說效率較高且系統簡單,所以應用前景廣泛[27]。所以綜合分析再壓縮循環既簡單又高效,是最適合光熱發電系統的,后續對于關鍵參數研究也都是基于此循環。
05
基于光熱發電的SCO布雷頓循環關鍵參數優化
針對各種循環結構進行優化時,關鍵參數是其中重要的一項研究,從上節可以得到再壓縮循環既可以達到很高的效率又能保持系統相對簡單,所以關鍵參數進行優化大部分都是采用的再壓縮循環結構。
SCO2布雷頓循環的關鍵參數有:透平入口溫度和壓力、壓縮機入口溫度和壓力、分流比等。通過對關鍵參數進行優化,可以使循環效率達到最大。Iverson等人[28]得到透平入口溫度高于600℃時SCO2布雷頓循環在光熱發電系統中有明顯優勢。周昊等人[29]則得到透平入口溫度達到750℃左右全廠效率最大。陳建生等人[30]建立了基于塔式光熱電站與SCO2再壓縮布雷頓循環集成的數學模型,得到當透平入口溫度為901K時基于塔式光熱電站的SCO2再壓縮布雷頓循環系統熱效率可以達到28.4%。Abid等人[31]分析得到當透平入口溫度從823K升高到1023K時,循環效率從44.55%升高到了49%。Grag等人[32]得到循環效率隨著透平入口溫度的增大而增大,隨著透平入口壓力的增大先增大后減小,當溫度873K、壓力8.5MPa時循環效率最大,約32%。何欣欣等人[33]分析了循環關鍵參數對全廠熱效率的影響,得到全廠熱效率與透平入口溫度和循環壓比均呈先增大后減小的趨勢,采用遺傳算法以全廠熱效率為優化目標,得到在透平入口溫度787.8℃、透平入口壓力35MPa、循環壓比4.573時全廠熱效率為35.244%。韓中合等人[34]建立了SCO2再壓縮布雷頓循環的塔式太陽能光熱系統模型,采用遺傳算法對系統的關鍵參數進行優化,得到在透平入口溫度784℃~841℃、主壓縮機入口壓力7.68MPa~10MPa、最佳分流系數0.25~0.32的取值范圍內系統總■損率可以達到70.72%~76.87%。王智等人[35]建立了基于塔式光熱系統的SCO2再壓縮布雷頓循環,得到循環效率與透平入口溫度和分流比呈先增大后減小的趨勢,在750℃、0.7左右達到最大;而不同循環壓比對應不同的最佳透平入口溫度和分流比,用遺傳算法進行優化,結果見表4。

表3幾種循環的效率比較

表4參數優化后的循環效率
沈涵孜等人[36]建立了SCO2再壓縮布雷頓循環,通過軟件模擬來分析系統參數對循環效率的影響,如圖4、圖5所示。由圖4、圖5可以看出,循環凈效率隨透平入口溫度升高而升高,隨透平入口壓力升高而先增大后減小;最后基于塔式光熱系統對關鍵參數的優化,得到當透平入口溫度和壓力為550℃、24MPa,主壓縮機入口溫度35℃,分流比0.65時可以使循環效率達到43.8%。

圖4透平入口溫度與循環效率關系

圖5透平入口壓力與循環效率關系
通過對關鍵參數的優化會發現,這些參數不是單一影響循環效率的,它們之間存在著耦合關系,所以為了使循環效率達到最佳,最好還是采用算法對參數進行優化,使各個參數都達到最佳,從而得到最優的循環效率。
06
SCO布雷頓循環設備
在得到SCO2布雷頓循環的循環結構和關鍵參數后,對于循環所需的設備也是一個重要的研究方向。設備主要就分兩種:旋轉機械和換熱器。
5.1旋轉機械
旋轉機械是SCO2循環熱功轉換的關鍵部件。主要有兩種:透平和壓縮機。
SCO2透平有徑流(向心)透平和軸流透平兩種,國內外對于透平的研究主要就分為這兩種。徑流式適宜較小規模應用,最大適用于50MW級別,而軸流式更適于較大規模的應用[37]。Moore等人[38,39]為SCO2再壓縮布雷頓循環設計了一種新型高溫透平,這種透平既可以應用在傳統熱源也能應用在太陽能發電系統,讓SCO2循環達到接近50%的熱效率,目前此透平已經可以在溫度550℃、壓力18MPa時轉子轉速達到21 000r/min的要求,并將繼續提高要求進行試驗。Lee等人[40]提出了一種SCO2布雷頓循環透平的改進設計方法,此方法可以同時得到某一工況下軸向和徑向兩種透平的設計方案,從而方便在相同設計條件下選擇最有效的透平類型。Schmitt等人[41]對100MW的SCO2透平的參數進行了設計,設定為6級的透平且入口溫度為1035K,并設計了詳細的流場計算氣動損失系數,經過驗證均滿足要求。劉長春等人[42]綜合了國內外的各種數據,將Ni基合金、奧氏體鋼和鐵素體鋼進行對比得到了SCO2透平選材建議,若考慮制造成本應選擇奧氏體鋼或鐵素體鋼,若考慮抗腐蝕應選擇Ni基合金。張少鋒等人[43]將干氣密封裝置安裝在主軸靠近透平的位置,既實現了對透平的密封,又可以達到對密封的降溫作用,保證了SCO2布雷頓系統的運行。王鵬亮等人[44]將壓縮機和透平采用同軸同缸的布置,將透平高溫高壓密封的難題變成了低溫密封,實現了這一系統應用。目前關于向心透平的研究較多,Cho等人[45]設計了一種10KW級的SCO2循環,采用徑向透平和離心壓縮機,并設計了帶有迷宮密封的徑向透平和離心壓縮機的葉輪的冠狀結構,以克服SNL報道的推力平衡問題。Odabaee等人[46]采用ANSYS對SCO2向心透平進行了CFD分析,該透平在光熱條件下可達到入口溫度560℃、壓比2.2、功率100KW,比較了SCO2氣體屬性方程和從NIST中生成的RGP表兩種方法的計算結果和耗時,發現結果基本一致。周奧錚等人[47]則提出了一種采用一維向心透平預測的SCO2再壓縮循環模型,將它與固定透平進行對比,結果發現這種模型更加適合變工況情況。王春陽[48]對一個70MW級SCO2布雷頓循環的向心透平進行了改進,得到透平的參數為:最佳進口葉片角30°,最佳葉片出口角82°,葉輪葉片數在10、11、12均可,最佳葉根倒角半徑在3mm。王巧珍[49]對7.5MW的SCO2向心透平進行了氣動設計,通過數值模擬得到最優方案功率為7.47MW,效率85.38%。呂國川等人[50]采用CFD對MW級的SCO2向心透平進行數值模擬,得到透平設計點效率達到88.45%,滿足要求。趙攀等人[51]設計了1MW的SCO2向心透平,使用RANS得到在設計工況下透平氣動效率達到83.53%,與設計值偏差為1.54%,驗證了設計方法的可靠性。
除透平外,另一種旋轉機械就是壓縮機了,壓縮機的種類有很多,但目前應用在SCO2布雷頓循環中最多的還是離心式壓縮機,如圖6所示。

圖6離心壓縮機結構簡圖
Utamura等人[52]設計的離心壓縮機和徑向透平由發電機驅動、高速逆變器控制,在轉速1.15kHz,質量流量1.1kg/s,壓縮機7.5MPa、304.6K,透平10.6MPa、533K工況下,可以實現110W的發電運行。Rinaldi等人[53]利用RANS模擬計算了SCO2離心壓縮機的性能圖,考慮了45、50、55等3種不同轉速,并將數值結果與SNL的實驗數據進行比較,證明了該方法的潛力。Behafarid等人[54]利用可壓縮和不可壓縮的SCO2模型,以及可壓縮理想氣體模型對離心壓縮機進行一維分析,之后采用了新的建模方法用于SCO2壓縮機的三維數值模擬,得到不可壓縮模型可對SCO2壓縮機進行完整詳細的多維模型仿真,且該模型具有數值穩定性、計算效率和物理精度等優點。Shao等人[55]引入了“凝結裕量”對SCO2離心壓縮機進行了詳細的設計探討,以低流量系數SCO2離心壓縮機的初步設計結果為例進行了CFD模擬,得到的結果與勘探結果一致。Du等人[56]采用遺傳算法對SCO2離心壓縮機進行優化設計,得到壓縮機最佳揚程系數為0.53,最大循環效率為24.4%。劉朝陽等人[57]研究了葉頂間隙對SCO2離心壓縮機氣動性能的影響,得到葉頂間隙的增大會降低SCO2離心壓縮機的效率和壓比。朱玉銘等人[58]設計開發了SCO2兩級離心壓縮機,得到實驗最大總壓比超過2.69,最大質量流量接近16kg/s,并將此壓縮機與多個型號單級離心式壓縮機進行對比,提出降低轉速是提高SCO2離心壓縮機性能的方法之一。曹潤等人[59]研究了增加盤腔和密封結構的150kW SCO2離心壓縮機,得到在設計工況下氣動效率為72.1%,壓比為2.19,最大軸向推力為1635kN,離心葉輪的表面等效應力最大值為109.95MPa,滿足設計材料304鋼的強度需求。尚鵬旭等人[60]對10MW級SCO2離心壓縮機不同進口條件進行分析,得到進口溫度越低或進口壓力越高時,壓縮機的性能越高。
5.2換熱器
在SCO2循環中換熱設備主要分為回熱器、冷卻器以及加熱器3類。目前的換熱器有板式、管殼式和印刷電路板式,其中印刷電路板式換熱器(PCHE)相比管殼式和板式換熱器具有非常突出的優點,主要體現在:(1)換熱效率高;(2)耐高溫和耐高壓能力強;(3)在同等功率的條件下,PCHE的體積和重量是管殼式換熱器的1/5[61]。由于流體之間的巨大壓力差以及它們的緊湊性[62],PCHE被認為是SCO2布雷頓循環換熱器的最佳選擇之一,大部分循環都是采用的此種換熱器,圖7所示為PCHE的結構示意圖[63]。

圖7印刷電路板式換熱器示意圖

圖8 PCHE通道類型
可以看到許多文獻都是采用的此種換熱器,如Nikitin等人[63]通過實驗和數值方法研究了SCO2布雷頓循環中PCHE的傳熱和壓降特性,得到局部換熱系數和壓降系數的經驗關系式。Saeed等人[64]研究了PCHE的不同設計對SCO2循環性能的影響,采用了直型、Z型、C型、S型和翼型5種不同翅片構型,如圖8所示,得到C型通道和Z型通道分別對應循環效率的最大值和換熱器的最小尺寸。Ngo等人[65]提出了一種新型S型PCHE,并將它與Z型對比,得到它可在保持傳熱性能的同時降低6~7倍的壓降。Kruizenga等人[66,67]分析了PCHE內SCO2的傳熱,采用了316型不銹鋼、九通道、半圓形試驗段的結構。Mohammed等人[69]提出冷卻器是阻礙實現SCO2循環高熱效率的主要原因之一,所以必須從冷卻器中回收熱量,以提高SCO2系統的整體能源利用效率,研究得到具有鋸齒形和波浪形通道的PCHE適合于SCO2循環,在通道中插入S型或翼型翅片可提高換熱能力。李磊等人[70]通過數值模擬方法對Z型的PCHE傳熱通道的傳熱和阻力特性進行了研究,得到層流模型對于Z型的PCHE的傳熱和阻力效果更好,當只改變兩側流體的質量流量時傳熱效率會變小,而當只改變熱側通道的入口溫度時傳熱效率會變大。李凈松等人[71]基于PCHE分析了換熱器尺寸對SCO2再壓縮布雷頓循環性能的影響,得到循環熱效率與換熱長度和面積成正比,但當換熱器長度大于1.5m,高溫回熱器截面積大于12m2、低溫回熱器截面積大于9m2時循環效率提升不再明顯。高毅超等人[72]建立了Z型PCHE模型,分析了管徑和轉折角對其換熱的影響,得到在2mm~3mm、20°~45°時換熱性能最好。徐婷婷等人[73]采用分段設計的方法對PCHE進行建模,將結果與實驗數據進行對比,見表5,可以看出誤差不大,證明了分段設計方法的可靠性。范世望等人[74]采用流體-固體強耦合傳熱模型對SCO2再壓縮布雷頓循環中的PCHE在穩態和非穩態工況下運行的換熱能力進行研究,得到在穩態工況下模擬符合工況,在非穩態工況下由于冷熱通道換熱不均勻可能會導致部分流體偏離超臨界狀態,尤其是邊緣和出口附近,所以設計時需要考慮好PCHE內部傳熱不均的問題。史陽等人[75]采用PCHE作為SCO2布雷頓循環的回熱器和冷卻器,對此進行了測試以及費用分析,以1MW換熱器為例,發現投資費用遠高于運行費用,且隨著SCO2質量流量的增加,回熱器總體費用也隨之增加,而冷卻器的總體費用則呈現先下降后上升的趨勢。劉凱等人[76]采用數值模擬方法探究SCO2在PCHE中的換熱特性,發現當保持壓力和流量一定時改變冷側入口溫度對PCHE熱功率的影響比熱側大,而若要改變熱通道的壓力或流量對PCHE熱功率的影響比改變冷通道的大。吳家榮等人[77]利用有限元方法對PCHE的應力進行分析,得到由于壓力和溫度的共同作用使芯體受到應力,可通過增大半圓截面尖角通道的圓弧半徑來減小應力。丁源等人[78]設計了1MW SCO2光熱發電系統的換熱器,主要比較了直型和翼型兩種翅片,得到在換熱量、水力直徑、通道數量均相同時,翼型比直型換熱器的性能都要好。

表5分段設計結果和實驗結果對比
07
總結
SCO2布雷頓循環作為一種新興的發電循環受到了廣泛研究,主要包括以下幾部分:
(1)將用于布雷頓循環的工質進行比較,得到SCO2與布雷頓循環最合適,不僅效率高且安全綠色無毒。
(2)基于光熱發電系統比較了SCO2布雷頓循環與水蒸氣朗肯循環和SCO2朗肯循環的效率,得到SCO2布雷頓循環與光熱發電結合更具有優勢。
(3)基于光熱發電系統比較了SCO2布雷頓循環的結構,得到再壓縮循環既簡單又高效,更適合光熱發電系統。
(4)對基于光熱發電系統的SCO2布雷頓循環的關鍵參數進行了優化,發現參數之間存在耦合關系,需要均達到最優才可使循環效率達到最佳。
(5)對SCO2布雷頓循環的設備進行了研究,有透平、壓縮機和換熱器,其中PCHE作為一種新型的換熱器值得多關注。但目前看來結合光熱發電系統對SCO2布雷頓循環設備分析的較少,后續可多研究。
本文作者 | 李光霽 付亞男
來源 | 汽輪機技術
參考資料:
[1] KATO Y,NITAWAKI T,MUTO Y.Medium temperature carbon dioxide gas turbine reactor[J].Nuclear Engineering and Design,2004,230(1-3):195-207.
[2] SANCHEZ D,DE ESCALONA J M,CHACARTEGUI R,et al.Acomparison between molten carbonate fuel cells based hybrid systems using air and supercritical carbon dioxide Brayton cycles with state of the art technology[J].Journal of Power Sources,2011,196(9):4347-4354.
[3] UUSITALO A,AMELI A,TURUNEN-SAARESTI T.Thermodynamic and turbomachinery design analysis of supercritical Brayton cycles for exhaust gas heat recovery[J].Energy,2019,167:60-79.
[4] COCO-ENRíQUEZ L,MU?OZ-ANTóN J,MARTíNEZ-VALJ.New text comparison between CO2and other supercritical working fluids (ethane,Xe,CH4and N2) in line-focusing solar power plants coupled to supercritical Brayton power cycles[J].International Journal of Hydrogen Energy,2017,42(28):17611-17631.
[5] NEISES T,TURCHI C.A comparison of supercritical carbon dioxide power cycle configurations with an emphasis on CSP applications[J].Energy Procedia,2014,49:1187-1196.
[6] PARK S,KIM J,YOON M,et al.Thermodynamic and economic investigation of coal-fired power plant combined with various supercritical CO2Brayton power cycle[J].Applied Thermal Engineering,2018,130:611-623.
[7] HANAK D P,MANOVIC V.Calcium looping with supercritical CO2cycle for decarbonisation of coal-fired power plant[J].Energy,2016,102:343-353.
[8] 曹春輝.基于塔式熱發電系統的超臨界二氧化碳布雷頓循環優化與分析[D].天津:天津大學,2018.
[9] 吳毅,王佳瑩,王明坤,等.基于超臨界CO2布雷頓循環的塔式太陽能集熱發電系統[J].西安交通大學學報,2016,50(5):108-113.
[10] 楊雪.基于超臨界CO2布雷頓循環的塔式太陽能熱電站的熱性能分析[D].北京:華北電力大學,2018.
[11] TURCHI C S,MA Z,DYREBY J.Supercritical carbon dioxide power cycle configurations for use in concentrating solar power systems[C]//Turbo Expo:Power for Land,Sea,and Air.American Society of Mechanical Engineers,2012,44717:967-973.
[12] ZHANG X-R,YAMAGUCHI H,UNENO D,et al.Analysis of a novel solar energy-powered Rankine cycle for combined power and heat generation using supercritical carbon dioxide[J].Renewable Energy,2006,31(12):1839-1854.
[13] NIU X-D,YAMAGUCHI H,IWAMOTO Y,et al.Optimal arrangement of the solar collectors of a supercritical CO2-based solar Rankine cycle system[J].Applied thermal engineering,2013,50(1):505-510.
[14] 張玉偉.太陽能集熱器中超臨界CO2傳熱行為及朗肯循環[D].大連:大連理工大學,2012.
[15] 向沖.以超臨界CO2為工質的朗肯循環及傳熱模擬[D].大連:大連理工大學,2011.
[16] DOSTAL V,DRISCOLL M J,HEJZLAR P.A supercritical carbon dioxide cycle for next generation nuclear reactors[R].MIT-ANP-TR-100,2004.
[17] NEISES T W,TURCHIiC S.Supercritical CO2power cycles:design considerations for concentrating solar power[C]//4th International Symposium-Supercritical CO2Power Cycles,Pittsburgh,PA,Sept.2014:9-10.
[18] AL-SULAIMAN F A,ATIF M.Performance comparison of different supercritical carbon dioxide Brayton cycles integrated with a solar power tower[J].Energy,2015,82:61-71.
[19] PADILLA R V,TOO Y C S,BENITO R,et al.Exergetic analysis of supercritical CO2Brayton cycles integrated with solar central receivers[J].Applied Energy,2015,148:348-365.
[20] BINOTTI M,ASTOLFI M,CAMPANARI S,et al.Preliminary assessment of SCO2power cycles for application to CSP solar tower plants[J].Energy Procedia,2017,105:1116-1122.
[21] WANG K,LI M-J,GUO J-Q,et al.A systematic comparison of different S-CO2Brayton cycle layouts based on multi-objective optimization for applications in solar power tower plants[J].Applied energy,2018,212:109-121.
[22] 王雅倩.塔式太陽能與超臨界二氧化碳布雷頓循環集成系統的分析優化[D].北京:華北電力大學,2019.
[23] 李佩蔚.SCO2布雷頓循環系統構建及在太陽能發電系統中的應用[D].南京:東南大學,2020.
[24] 袁曉旭,張小波.光熱電站采用超臨界二氧化碳布雷頓循環發電系統論證[J].東方汽輪機,2021(1):33-38.
[25] TURCHI C S,MA Z,NEISES T W,et al.Thermodynamic study of advanced supercritical carbon dioxide power cycles for concentrating solar power systems[J].Journal of Solar Energy Engineering,2013,135(4).
[26] MOHAGHEGHI M,KAPAT J.Thermodynamic optimization of recuperated S-CO2Brayton cycles for solar tower applications[C]//Turbo Expo:Power for Land,Sea,and Air.American Society of Mechanical Engineers,2013,55133:V002T07A013.
[27] 朱含慧,王坤,何雅玲.直接式S-CO2塔式太陽能熱發電系統光-熱-功一體化熱力學分析[J].工程熱物理學報,2017,38(10):2045-2053.
[28] IVERSON B D,CONBOY T M,PASCH J J,et al.Supercritical CO2Brayton cycles for solar-thermal energy[J].Applied Energy,2013,111:957-970.
[29] 周昊,裘閏超,李亞威.基于超臨界CO2布雷頓再壓縮循環的塔式太陽能光熱系統關鍵參數的研究[J].中國電機工程學報,2018,38(15):4451-4458,645.
[30] 陳建生,梁穎宗,羅向龍,等.塔式太陽能-超臨界CO2發電系統集成與優化[J].南方能源建設,2020,7(1):1-7.
[31] ABID M,KHAN M S,et al.Comparative energy,exergy and exergo-economic analysis of solar driven supercritical carbon dioxide power and hydrogen generation cycle[J].International Journal of Hydrogen Energy,2020,45(9):5653-5667.
[32] GARG P,KUMAR P,SRINIVASAN K.Supercritical carbon dioxide Brayton cycle for concentrated solar power[J].The Journal of Supercritical Fluids,2013,76:54-60.
[33] 何欣欣,薛志恒,等.間接式超臨界二氧化碳塔式太陽能熱發電系統仿真優化[J].熱力發電,2019,48(7):53-58.
[34] 韓中合,趙林飛,韓旭.直接式超臨界二氧化碳再壓縮塔式光熱發電系統關鍵參數優化[J].熱力發電,2021,50(10):21-29.
[35] 王智,閆銳鳴,等.再壓縮S-CO2塔式光熱發電系統模擬及參數優化[J].汽輪機技術,2021,63(6):422-426.
[36] 沈涵孜,馮靜,聶會建,等.基于塔式光熱的S-CO2布雷頓循環關鍵參數優化[J].能源與節能,2022(3):7-11.
[37] 王雪,孫恩慧,等.超臨界二氧化碳循環關鍵部件成本模型研究進展[J].中國電機工程學報,2022,42(2):650-663.
[38] MOORE J,CICHS,DAY M,et al.Commissioning of a 1 MWe supercritical CO2test loop[C]//The 6th International Supercritical CO2Power Cycles Symposium.2018.
[39] MOORE J,DAY M,CICH S,et al.Testing of a 10MWe supercritical CO2turbine[C]//Proceedings of the 47th Turbomachinery Symposium.Turbomachinery Laboratory,Texas A&MEngineering Experiment Station,2018.
[40] LEE J,LEE J I,AHN Y,et al.Design methodology of supercritical CO2Brayton cycle turbomachineries[C]//Turbo Expo:Power for Land,Sea,and Air.American Society of Mechanical Engineers,2012,44717:975-983.
[41] SCHMITT J,WILLIS R,AMOS D,et al.Study of a supercritical CO2turbine with TIT of 1350 K for Brayton cycle with 100 MWclass output:aerodynamic analysis of stage 1 vane[C]//Turbo Expo:Power for Land,Sea,and Air.American Society of Mechanical Engineers,2014,45660:V03BT36A019.
[42] 劉長春,彭建強,張宏濤,等.超臨界CO2透平選材初探[J].東方汽輪機,2021(2):50-53,67.
[43] 張少鋒,趙磊,陳健,等.超臨界二氧化碳布雷頓循環發電系統,CN212614894U[P/OL].
[44] 王鵬亮,成科,金鼎銘.超臨界二氧化碳布雷頓循環系統,CN216278058U[P/OL].
[45] CHO J,CHOI M,et al.Development of the turbomachinery for the supercritical carbon dioxide power cycle[J].International Journal of Energy Research,2016,40(5):587-599.
[46] ODABAEE M,SAURET E,HOOMAN K.CFD simulation of a supercritical carbon dioxide radial-inflow turbine,comparing the results of using real gas equation of estate and real gas property file;proceedings of the Applied Mechanics and Materials,F,2016[C].Trans Tech Publ.
[47] 周奧錚,李雪松,任曉棟,等.基于向心透平效率預測的超臨界二氧化碳循環的熱力學分析[J].工程熱物理學報,2020,41(12):2891-2899.
[48] 王春陽.70MW級超臨界二氧化碳閉式布雷頓循環向心透平設計分析[D].哈爾濱:哈爾濱工業大學,2020.
[49] 王巧珍.7.5MW超臨界二氧化碳向心透平氣動設計及性能分析[D].北京:華北電力大學,2021.
[50] 呂國川,王曉放,祝暢,等.MW級超臨界二氧化碳向心渦輪設計及分析[J].工程熱物理學報,2022,43(1):67-73.
[51] 趙攀,溫玉聰,等.超臨界二氧化碳向心透平設計與熱流固耦合研究[J].西安交通大學學報,2022,56(11):83-94.
[52] UTAMURA M,HASUIKE H,et al.Demonstration of supercritical CO2closed regenerative Brayton cycle in a bench scale experiment[C]//Turbo Expo:Power for Land,Sea,and Air.American Society of Mechanical Engineers,2012,44694:155-164.
[53] RINALDI E,PECNIK R,COLONNA P.Steady state CFD investigation of a radial compressor operating with supercritical CO2[C]//Turbo Expo:Power for Land,Sea,and Air.American Society of Mechanical Engineers,2013,55294:V008T34A008.
[54] BEHAFARID F,PODOWSKI M Z.Modeling and computer simulation of centrifugal CO2compressors at supercritical pressures[J].Journal of Fluids Engineering,2016,138(6).
[55] SHAO W,WANG X,YANG J,et al.Design parameters exploration for supercritical CO2centrifugal compressors under multiple constraints[C]//Turbo Expo:Power for Land,Sea,and Air.American Society of Mechanical Engineers,2016,49873:V009T36A008.
[56] Du Y,Yang C,Wang H,et al.One-dimensional optimisation design and off-design operation strategy of centrifugal compressor for supercritical carbon dioxide Brayton cycle[J].Applied Thermal Engineering,2021,196:117318.
[57] 劉朝陽,童志庭,鞠鵬飛,等.葉頂間隙對超臨界二氧化碳離心壓縮機氣動性能影響研究[J].汽輪機技術,2022,64(3):183-186,176.
[58] 朱玉銘,梁世強,等.超臨界CO2兩級離心式壓縮機實驗研究[J].中國電機工程學報,2022,42(24):8933-8942.
[59] 曹潤,李志剛,李軍,等.具有密封結構的超臨界二氧化碳離心壓縮機特性研究[J].西安交通大學學報,2022,56(4):127-137.
[60] 尚鵬旭,童志庭,鞠鵬飛,等.S-CO2離心壓縮機不同進口條件流場分析[J].工程熱物理學報,2023,44(4):968-976.
[61] 王均,孫旭,青春.印刷板式換熱器在荔灣3-1氣田中的應用[J].油氣田地面工程,2012,31(12):101-102.
[62] SERRANO I,CANTIZANO A,LINARES J,et al.Modeling and sizing of the heat exchangers of a new supercritical CO2Brayton power cycle for energy conversion for fusion reactors[J].Fusion Engineering and Design,2014,89(9-10):1905-1908.
[63] 李東芳.高壓換熱器在大型海上固定平臺應用的選型研究[J].石油和化工設備,2017,20(6):58-61.
[64] NIKITIN K,KATO Y,NGO L.Printed circuit heat exchanger thermal-hydraulic performance in supercritical CO2experimental loop[J].International Journal of refrigeration,2006,29 (5):807-814.
[65] SAEED M,BERROUK A S,SIDDIQUI M S,et al.Effect of printed circuit heat exchanger's different designs on the performance of supercritical carbon dioxide Brayton cycle[J].Applied Thermal Engineering,2020,179:115758.
[66] NGO T L,KATO Y,NIKITIN K,et al.Heat transfer and pressure drop correlations of microchannel heat exchangers with S-shaped and zigzag fins for carbon dioxide cycles[J].Experimental Thermal and Fluid Science,2007,32(2):560-570.
[67] KRUIZENGA A,ANDERSON M,FATIMA R,et al.Heat transfer of supercritical carbon dioxide in printed circuit heat exchanger geometries[J].Journal of Thermal Science and Engineering Applications,2011,3(3).
[68] KRUIZENGA A,LI H,ANDERSON M,et al.Supercritical carbon dioxide heat transfer in horizontal semicircular channels[J].Journal of Heat transfer,2012,134(8).
[69] MOHAMMED R H,ALSAGRI A S,WANG X.Performance improvement of supercritical carbon dioxide power cycles through its integration with bottoming heat recovery cycles and advanced heat exchanger design:a review[J].International Journal of Energy Research,2020,44(9):7108-7135.
[70] 李磊,楊劍,等.印刷電路板通道的高溫傳熱和阻力特性研究[J].工程熱物理學報,2014,35(5):931-934.
[71] 李凈松,張巍,王聰,等.回熱器尺寸對再壓縮式超臨界二氧化碳布雷頓循環特性的影響[C]//第十六屆全國反應堆熱工流體學術會議暨中核核反應堆熱工水力技術重點實驗室2019年學術年會論文集.2019.
[72] 高毅超,夏文凱,等.管徑和轉折角對Z型PCHE換熱及壓降影響的研究[J].熱能動力工程,2019,34(2):94-100.
[73] 徐婷婷,趙紅霞,韓吉田,等.結構和工況參數對印刷電路板式換熱器性能的影響[J].熱力發電,2020,49(12):28-35.
[74] 范世望,朱郁波,周璐,等.基于開源求解工具的超臨界二氧化碳印刷電路板式換熱器流動傳熱特性數值研究[J].科學技術與工程,2021,21(27):11587-11594.
[75] 史陽,周敬之,淮秀蘭,等.超臨界CO2印刷電路板式換熱器實驗研究及費用評估[J].中國電機工程學報,2021,41(19):6529-6537.
[76] 劉凱,明楊,胡朝營,等.印刷電路板換熱器中S-CO2換熱特性數值分析[J].哈爾濱工程大學學報,2021,42(12):1777-1785.
[77] 吳家榮,李紅智,楊玉,等.超臨界二氧化碳動力循環中印刷電路板換熱器芯體機械應力和熱應力耦合分析[J].中國電機工程學報,2022,42(2):640-650.
[78] 丁源,童自翔,王文奇,等.超臨界二氧化碳印刷電路板式換熱器設計及應用研究[J].工程熱物理學報,2022,43(5):1351-1356.
