某國內公司現對外出售一臺50MW光熱汽輪發電機組,該產品由該國內廠商采購后閑置,保存完好,現該國內廠商愿以低于市場價格出售,具體線下商議。
有意者請聯系陳經理(18515082346,微信號cspswd)
產品簡介
品牌:汽輪機:德國MAN;型號:ST
發電機:英國BRUSH;型號:BDAX7-290ERH
產品名稱:汽輪發電機組
功率:50MW
產品狀態:全新
汽輪機額定參數:
工作介質:過熱蒸汽

汽輪發電機組效率:約40%
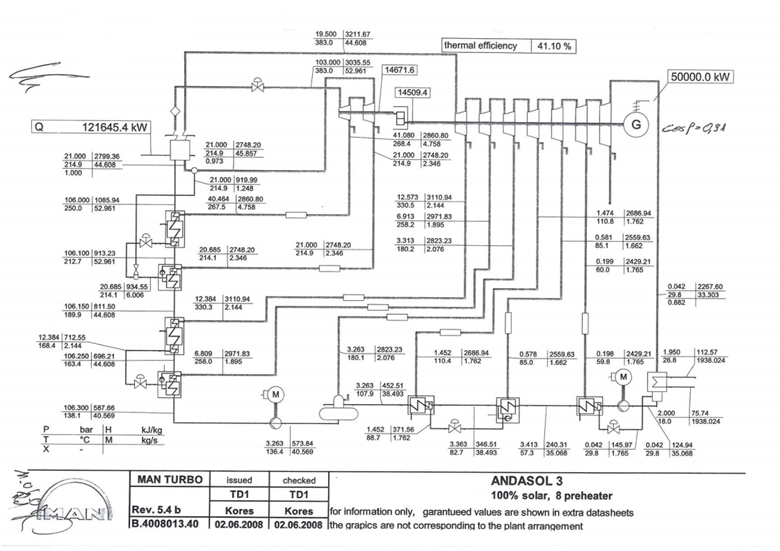
汽輪機滿負荷的熱力平衡圖(圖源:西班牙Andasol 3 50MW槽式光熱電站運行實例):

該產品自運抵國內至今,尚未開箱,保存完好,實物圖片如下:


該產品適用于太陽能光熱發電或其他燃料的蒸汽汽輪機發電系統。
