超臨界二氧化碳布雷頓熱發電是當代能源領域待突破的前沿技術,該技術一旦大規模應用將改變世界能源的利用方式,特別是采用半閉式超臨界二氧化碳布雷頓熱發電技術,在使用化石能源如天然氣、煤制氣、煤層氣,或生物質氣如填埋氣、沼氣等與氧氣混合發電過程中可全部回收二氧化碳,最終實現零碳排放發電。客觀說,該技術對減少大氣二氧化碳排放和改變溫室效應具有重大意義。如采用可再生能源如風能、太陽能制取氫氣,并同二氧化碳加氫甲烷化技術嫁接,不僅可以解決風能、太陽能不可控、不穩定、不連續的問題,而且可實現可再生能源循環發電,意義非凡。
本文淺要介紹了純氧燃燒超臨界二氧化碳熱發電和二氧化碳加氫甲烷化技術,最主要的是探討光熱發電與純氧燃燒超臨界二氧化碳發電技術的結合,也即與氫能的結合,或許這一結合可以使光熱發電大放異彩。
一、CO2加氫甲烷化
CO2加氫甲烷化反應是由法國化學家保羅·薩巴蒂埃(Paul Sabatier)在1902年提出,之后他又提出利用太陽能制氫和CO2催化加氫反應生成甲烷CH4,再作為能源消耗再次生成CO2循環利用的設想。
他所提出的設想其實就是用可再生能源電力電解水制氫,再通過二氧化碳加氫甲烷化來實現可再生能源與氫能的高度融合。特別是作為燃料存儲甲烷氣,和光熱發電存儲熱能用于熱發電有異曲同工之妙。上世紀末日本專家擬踐行法國科學家保羅·薩巴蒂埃的甲烷循環發電技術,主張利用純氧混合燃燒甲烷技術驅動燃氣發電設備發電,產生的二氧化碳加氫甲烷化再制取甲烷,如此循環往復實現用可再生能源無碳排放發電。他們根據該設想曾提出建立“全球二氧化碳循環策略系統”,日本東北大學為此專門做過簡單的循環實驗,以驗證該理論(圖1所示)。
但是該設想歷經百年,真正為此探索的工程性試驗項目鮮有實施。其中遇到的最主要的問題是二氧化碳如何獲得,這已然成為一個難解課題。目前從燃氣發電或燃煤發電排氣中進行碳捕獲即CCS技術的成本依然很高,因此制約著二氧化碳甲烷化技術的推廣。我國在煤制氣直接二氧化碳加氫反應制取甲烷、甲醇技術已經工業化,所需氧氣通過空分機組獲得,因此推廣二氧化碳加氫甲烷化技術并不是一件難事。

圖1:日本東北大學1996年搭建的太陽能電解制氫制甲烷純氧燃燒循環試驗裝置
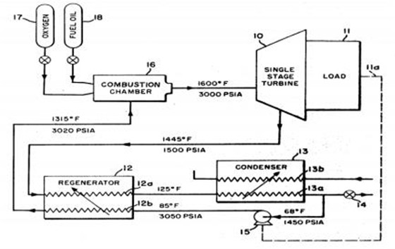
二、半閉式超臨界二氧化碳純氧燃氣布雷頓熱發電
布雷頓循環與朗肯循環不同,它可以分為開式、閉式和半閉式三種運行模式。開式布雷頓循環如航空燃氣發動機、發電用的燃氣輪機;其次是閉式布雷頓循環,使用體外熱源驅動布雷頓循環機組運行,由于沒有了將水轉化蒸汽的熱能損失,因此熱循環效率遠高于朗肯蒸汽循環。
目前美國正在實施的Sun Shot計劃正在為第三代太陽能熱發電技術使用該技術進行前期開發,預計2020年10兆瓦機組將投入運行;在歐盟支持下,法國電力、德國西門子等企業也加大研發力度;我國包括中科院工程熱物理所和西安熱工研究院等已經取得階段性研究成果;再次就是半閉式布雷頓循環,美國專利US3134228和US37367452(如圖2所示)較早揭示半閉式超臨界二氧化碳純氧燃氣布雷頓熱發電技術,發明人為美國海軍部的科學家,其開發的應用場景均為潛艇,為盡快實現產業化,美國政府準許美國企業免費使用該技術。
半閉式超臨界二氧化碳純氧燃氣布雷頓熱發電技術在我國煤制氣和煤轉化汽油技術中有所提及,但熱能領域給予的關注度比較低。

圖2:美國專利US3736745
自從國際社會倡導減少燃煤或燃氣電廠二氧化碳和氮氧化物排放以來,零排放純氧燃氣發電技術也即半閉式超臨界二氧化碳布雷頓燃氣熱發電技術得到進一步開發,例如奧地利格拉茨理工大學提出的“格拉茨循環”模式(圖3),美國清潔能源公司CES提出的DSG模式(圖4),相同點都力求將半閉式超臨界二氧化碳布雷頓循環和蒸汽朗肯循環發電加以結合,擬實現高達70%的熱循環效率,雖然這些技術都進行過小規模驗證,但商業開發未獲進展。近期美國八河流公司聲稱采用“阿拉姆循環”模式可實現零排放燃氣發電(圖5),目前一個規模為25兆瓦的中試項目已在美國德克薩斯州拉博德市建立。
據說2020年運行,該電站收集的二氧化碳主要用于附近油田加注,以提高和延長油井壽命。2018年初美國麻省理工學院將該技術列為年度十大發明之一,認為該技術有可能改變世界能源格局。特別值得關注的是該企業相關專利已在我國獲授權。
所謂半閉式超臨界二氧化碳布雷頓熱發電技術的主要特點在于動力熱源引入空氣或純氧作助燃劑,與天然氣混合燃燒,同時選擇超臨界二氧化碳氣做動力介質,因系統運行溫度高,發電效率可提升至58%;最突出的特點是排出物不含氮氧化物,只有水和二氧化碳,而且經汽水分離可全部回收并加以利用。如果采用聯合朗肯循環熱效率可達70%以上。

圖3:“格拉茨循環”純氧燃燒原理圖

圖4:CES循環純氧燃燒原理圖

圖5:阿拉姆循環純氧燃燒示意圖
三、可再生能源與氫結合,追夢“終極能源”
可再生能源與氫能結合的最佳途徑就是通過風電或太陽能發電電解水制取氫氣,但氫氣不宜存儲和運輸,如果實時將其制成甲烷或甲醇,就可以采用常規技術儲運,或通過燃氣發電直接通過電網傳輸電力。因此,結合半閉式超臨界二氧化碳布雷頓熱發電技術為二氧化碳加氫甲烷化提供可靠的碳源,將二氧化碳加氫甲烷化制備并存儲,電解水制氫產出的氧氣則與甲烷氣以及補熱加壓后的二氧化碳氣混合燃燒,驅動半閉式布雷頓機組持續發電,最終實現可再生能源零碳排放循環發電。
光熱發電與半閉式超臨界二氧化碳布雷頓熱發電技術結合具有先天優勢,光熱發電通過規模熱儲能可向電網提供穩定電力,一旦將波動性較大的風電和光伏發電用于制氫,或通過電制熱規模化存儲,即可實現光熱發電人工可控、可管理、可干預的連續發電。
根據光熱發電聚光模式與半閉式超臨界二氧化碳布雷頓熱發電結合有兩種選擇:
1、借助塔式懸浮粒子的高溫特性(溫度須在700度以上),結合半閉式超臨界二氧化碳布雷頓純氧燃氣發電優勢,利用太陽能和風能電解制氫,借助二氧化碳加氫甲烷化儲能,即可開辟光熱發電儲能新途徑。該設想擬在光照條件好時采用塔式懸浮粒子電站獲得的高溫熱能驅動閉式超臨界二氧化碳布雷頓循環發電,在光照條件不好或無光照是時則采用純氧燃氣半閉式超臨界二氧化碳發電進行循環,分離出的二氧化碳與氫結合進行甲烷化制備,分離出的水做鏡場定日鏡清洗用水。如圖6所示:

圖6:塔式懸浮粒子電站與純氧燃氣布雷頓熱發電互補示意圖
塔式懸浮粒子光熱發電與半閉式超臨界二氧化碳燃氣布雷頓熱發電進行互補,同時聯合風電等電解水制氫,輔之二氧化碳加氫甲烷化制備,甲烷純氧燃燒混合超臨界二氧化碳循環熱發電,或可開辟光熱發電儲能新紀元。
2、槽式太陽能熱發電技術是目前最為成熟的光熱發電技術,如將槽式太陽能熱發電技術有機嫁接在半閉式超臨界二氧化碳燃氣布雷頓熱發電系統中(圖7),通過互補儲熱循環發電以規避太陽能熱發電不穩定不連續的先天缺陷,同時利用純氧燃氣發電產生的水進行電解制氫制氧,汽水分離出的二氧化碳除用作動力工質外,其余部分進行加氫甲烷化制備,并將制備的甲烷氣進行存儲,而利用可再生能源電解水制氫獲得的氧氣用于系統自身的純氧燃氣布雷頓高效發電。
系統冷凝產生的水和加氫甲烷化產生的水存儲之后將直接提供給槽式太陽能熱發電系統作蒸汽朗肯循環發電使用,多余的水作清洗聚光鏡用水。據國外測算,不含甲烷制備產生的水,僅550兆瓦電站就可產生1.8億加侖水,由此可能導致光熱發電站站址選擇將不再受水源地限制。
顯然,接收風電、光伏電力進行電解水制氫是一種高效的儲能方式,特別是通過燃氣與光熱發電互補,可有效增加光熱發電時數,提高光熱轉換效率,增強光熱發電技術的環境適應能力,降低單位發電成本,提升光熱發電站參與電網調頻調峰能力。

圖7:槽式太陽能與風能和燃氣互補制氫制甲烷循環熱發電示意圖
總之,當人們把目光聚焦在氫能的開發和利用時,氫能幾乎成了“終極能源”的代名詞,其實,氫能和電能一樣屬于二次能源,只有將可再生能源與氫能有機結合,才能最終展現其“終極能源”的魅力。
